咨询热线

18321690529

当前位置:首页  >  技术文章  >  光伏并网,安全为先:让安科瑞防孤岛装置为您消除“孤岛”风险

光伏并网,安全为先:让安科瑞防孤岛装置为您消除“孤岛”风险

更新时间:2025-12-12      点击次数:285

在新能源产业飞速发展的今天,光伏、风电等分布式电源已成为能源转型的重要力量,走进了工厂、园区、家庭等诸多场景。然而,在分布式电源并网运行的过程中,一种隐蔽却具破坏性的风——孤岛效",正悄然威胁着电力系统的安全稳定、设备完好以及运维人员的生命安全。如何有效规避这一风险?安科AM5SE-IS防孤岛装置应运而生,以专业的技术实力为分布式电源并网保驾护航。

什么是孤岛效应?

孤岛效",是指当电网因故障、检修等原因突然停电时,分布式电源未能及时检测到停电状态,继续向局部电网供电,形成一个与主电网断开独立孤"。这种看持续供"的现象,实则暗藏多重危机。

孤岛效应有什么危害?

对运维人员而言"是具迷惑性死亡陷"。电网停电后,运维人员通常会进行线路检修、故障排查等作业,此时他们默认线路处于无电状态。"的存在会让线路依然带电,一旦运维人员接触,极易引发触电伤亡事故,后果不堪设想。

img1 

对电力设备来说孤岛效"会造成严重损伤。分布式电源独立供电时,无法保证电压和频率的稳定,当主电网恢复供电瞬间,电网电压"电压可能存在相位差、频率差,两者叠加会产生巨大的冲击电流和过电压,不仅会损坏分布式电源本身,还会烧毁变压器、开关等电网设备,造成高昂的经济损失。

对电力系统稳定性而言孤岛效"会加剧故障影响。若多个分布式电源同时形",当主电网恢复供电时,大"与主电网同时并网,会严重干扰电网的电压、频率稳定,甚至可能导致电网再次崩溃,扩大停电范围,影响社会生产生活的正常秩序。

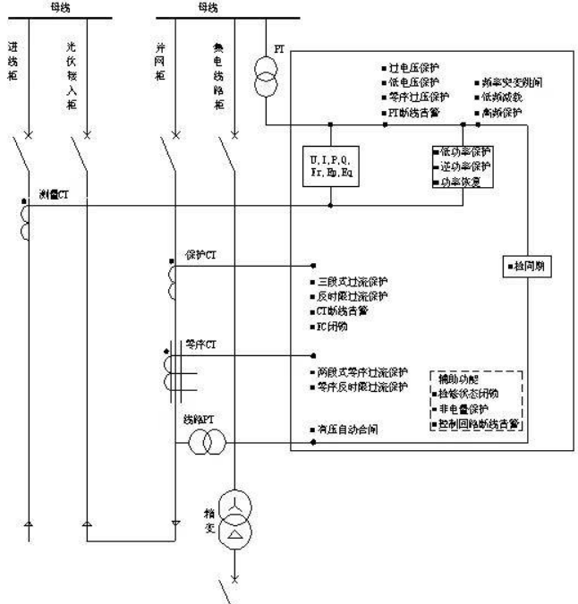
安科AM5SE-IS防孤岛装置

IMG_9943 

AM5SE-IS防孤岛保护装置主要适用35kV10kV及低380V光伏发电、燃气发电等新能源并网供电系统。

具有:逆功率保护、频率保护(低频减/高频保护)、频率突变跳闸、有压自动合闸、三段式过流保护(可经低电压闭锁、可带方向闭锁)、反时限过流保护等保护功能

 GB/T 50865-2013 "当光伏发电系统设计为不可逆并网方式,应配置逆向功率保护设备。当检测到逆向电流超过额定输出5%时,光伏发电系统应2s内自动降低出力或停止向电网线路送电"

img3 

AM3-I防孤岛保护装置

XSX09628 

AM3-I 防孤岛保护装置具有资源紧凑、彩色大屏显示、一次图可配置的优势。

具有:三段式过流、零序过流保护(三段)、负序过流(两段)、过负荷跳/ 、过电压跳/告警(两段)、低电压保护PT 断线告警、逆功率跳闸(两段 、低频减载(两段)、非电量保护(温度、瓦斯)等保护功能

img5 

此外,安科瑞防孤岛装置还具备良好的兼容性和适应性,可适配不同容量、不同类型的分布式电源并网系统,无论是工业级大型光伏电站,还是商业园区、家庭分布式光伏系统,都能稳定发挥作用。装置采用高品质元器件,经过严格的可靠性测试,具备抗干扰能力强、运行稳定、使用寿命长等特点,能够适应复杂的电力运行环境,降低设备维护成本。

在新能源产业加速发展的背景下,分布式电源并网安全已成为不容忽视的重要问题孤岛效"带来的危害更是关乎生命安全和财产安全。安科瑞防孤岛装置,以精准的检测、快速的响应、可靠的保护,为分布式电源并网筑起一道坚实的安全防线,有效规避孤岛风险,保障电力系统稳定运行、运维人员生命安全和设备完好。

 


安科瑞电气股份有限公司
  • 联系人:曹艳菊
  • 地址:上海市嘉定区育绿路253号
  • 邮箱:2880635303@qq.com
  • 传真:86-021-69153967
关注我们

欢迎您关注我们的微信公众号了解更多信息

扫一扫
关注我们
版权所有©2026安科瑞电气股份有限公司All Rights Reserved    备案号:沪ICP备05031232号-90    sitemap.xml    总访问量:234872
管理登陆    技术支持:化工仪器网    
电瓶车充电桩、电动汽车充电桩禁止非法改装!